客户咨询联系电话:
咨询一部:180-0371-3827
咨询二部:157-3711-0787
咨询三部:131-4002-7020
联系地址:郑汴路76号绿都广场C栋24层2403室
------------------------------------------------------------------------------
报告类型:可行性研究报告
报告价格:电话咨询或联系在线客服
咨询电话:157 3711 0787
------------------------------------------------------------------------------
项目名称: 复合光伏发电项目
项目总投资: 60000.0万元
项目规模及内容: 拟利用坑塘水面、一般农用地约3600亩,采用高效晶硅组件,建设渔光互补、农光互补光伏复合发电项目,装机容量150MW,新建变电站一座,预计年发电量约1.5亿千瓦时,项目发电量全额上网,就近接入南方电网。
----------------------------------------------------------------------------------------
【项目可行性研究报告价值体现及质量保障】
项目可行性研究报告是企业从事建设项目投资活动之前,由可行性研究主体(一般是专业咨询机构)对市场、收益、技术、法规等项目影响因素进行具体调查、研究、分析,确定有利和不利的因素,分析项目必要性、项目是否可行,评估项目经济效益和社会效益,为项目投资主体提供决策支持意见或申请项目主管部门批复的文件。
《光伏发电项目可行性研究报告》通过对项目的市场需求、资源供应、建设规模、工艺路线、设备选型、环境影响、资金筹措、盈利能力等方面的研究,从技术、经济、工程等角度对项目进行调查研究和分析比较,并对项目建成以后可能取得的经济效益和社会环境影响进行科学预测,为项目决策提供公正、可靠、科学的投资咨询意见。具体而言,本报告体现如下几方面用途:
—— 用于报送发改委立项、核准或备案
—— 用于申请土地
—— 用于申请国家专项资金
—— 用于申请政府补贴
—— 用于融资、银行贷款
—— 用于对外招商合作
—— 用于上市募投
—— 用于园区评价定级
—— 用于企业工程建设指导
—— 用于企业节能审查
—— 用于环保部门对项目进行环境评价
—— 用于安监部门对项目进行安全审查
亿升项目可行性研究专家团队来自国家发展研究部门、设计研究院、科研高校、行业协会等权威机构,团队成员具有广泛社会资源及丰富的实际项目运作经验,能够有效地为客户提供项目可研专项咨询服务,研究员长期的项目咨询经验可以保障报告产品的质量。
【光伏发电项目可行性研究报告内容】
第一部分 项目总论
第二部分 项目建设背景、必要性、可行性
第三部分 项目产品市场分析
第四部分 项目产品规划方案
第五部分 项目建设地与土建总规
第六部分 项目环保、节能与劳动安全方案
第七部分 项目组织和劳动定员
第八部分 项目实施进度安排
第九部分 项目财务评价分析
第十部分 项目财务效益、经济和社会效益评价
第十一部分 项目风险分析及风险防控
第十二部分 项目可行性研究结论与建议
【光伏发电项目可行性研究报告目录】
第一部分 光伏发电项目总论
总论作为可行性研究报告的首要部分,要综合叙述研究报告中各部分的主要问题和研究结论,并对项目的可行与否提出最终建议,为可行性研究的审批提供方便。
一、光伏发电项目背景
(一)项目名称
(二)项目的承办单位
(三)承担可行性研究工作的单位情况
(四)项目的主管部门
(五)项目建设内容、规模、目标
(六)项目建设地点
二、项目可行性研究主要结论
在可行性研究中,对项目的产品销售、原料供应、政策保障、技术方案、资金总额筹措、项目的
财务效益和国民经济、社会效益等重大问题,都应得出明确的结论,主要包括:
(一)项目产品市场前景
(二)项目原料供应问题
(三)项目政策保障问题
(四)项目资金保障问题
(五)项目组织保障问题
(六)项目技术保障问题
(七)项目人力保障问题
(八)项目风险控制问题
(九)项目财务效益结论
(十)项目社会效益结论
(十一)项目可行性综合评价
三、主要技术经济指标表
在总论部分中,可将研究报告中各部分的主要技术经济指标汇总,列出主要技术经济指标表,使
审批和决策者对项目作全貌了解。
四、存在问题及建议
对可行性研究中提出的项目的主要问题进行说明并提出解决的建议。
第二部分 光伏发电项目建设背景、必要性、可行性
这一部分主要应说明项目发起的背景、投资的必要性、投资理由及项目开展的支撑性条件等等。
一、光伏发电项目建设背景
(一)国家或行业发展规划
(二)项目发起人以及发起缘由
(三)……
二、光伏发电项目建设必要性
(一)……
(二)……
(三)……
(四)……
三、光伏发电项目建设可行性
(一)经济可行性
(二)政策可行性
(三)技术可行性
(四)模式可行性
(五)组织和人力资源可行性
第三部分 光伏发电项目产品市场分析
市场分析在可行性研究中的重要地位在于,任何一个项目,其生产规模的确定、技术的选择、投资估算甚至厂址的选择,都必须在对市场需求情况有了充分了解以后才能决定。而且市场分析的结果,还可以决定产品的价格、销售收入,最终影响到项目的盈利性和可行性。在可行性研究报告中,要详细研究当前市场现状,以此作为后期决策的依据。
一、光伏发电项目产品市场调查
(一)光伏发电项目产品国际市场调查
(二)光伏发电项目产品国内市场调查
(三)光伏发电项目产品价格调查
(四)光伏发电项目产品上游原料市场调查
(五)光伏发电项目产品下游消费市场调查
(六)光伏发电项目产品市场竞争调查
二、光伏发电项目产品市场预测
市场预测是市场调查在时间上和空间上的延续,利用市场调查所得到的信息资料,对本项目产品
未来市场需求量及相关因素进行定量与定性的判断与分析,从而得出市场预测。在可行性研究工作报
告中,市场预测的结论是制订产品方案,确定项目建设规模参考的重要根据。
(一)光伏发电项目产品国际市场预测
(二)光伏发电项目产品国内市场预测
(三)光伏发电项目产品价格预测
(四)光伏发电项目产品上游原料市场预测
(五)光伏发电项目产品下游消费市场预测
(六)光伏发电项目发展前景综述
第四部分 光伏发电项目产品规划方案
一、光伏发电项目产品产能规划方案
二、光伏发电项目产品工艺规划方案
(一)工艺设备选型
(二)工艺说明
(三)工艺流程
三、光伏发电项目产品营销规划方案
(一)营销战略规划
(二)营销模式
在商品经济环境中,企业要根据市场情况,制定合格的销售模式,争取扩大市场份额,稳定
销售价格,提高产品竞争能力。因此,在可行性研究报告中,要对市场营销模式进行详细研究。
1、投资者分成
2、企业自销
3、国家部分收购
4、经销人代销及代销人情况分析
(三)促销策略
……
第五部分 光伏发电项目建设地与土建总规
一、光伏发电项目建设地
(一)光伏发电项目建设地地理位置
(二)光伏发电项目建设地自然情况
(三)光伏发电项目建设地资源情况
(四)光伏发电项目建设地经济情况
(五)光伏发电项目建设地人口情况
二、光伏发电项目土建总规
(一)项目厂址及厂房建设
1、厂址
2、厂房建设内容
3、厂房建设造价
(二)土建总图布置
1、平面布置。列出项目主要单项工程的名称、生产能力、占地面积、外形尺寸、流程顺序
和布置方案。
2、竖向布置
(1)场址地形条件
(2)竖向布置方案
(3)场地标高及土石方工程量
3、技术改造项目原有建、构筑物利用情况
4、总平面布置图(技术改造项目应标明新建和原有以及拆除的建、构筑物的位置)
5、总平面布置主要指标表
(三)场内外运输
1、场外运输量及运输方式
2、场内运输量及运输方式
3、场内运输设施及设备
(四)项目土建及配套工程
1、项目占地
2、项目土建及配套工程内容
(五)项目土建及配套工程造价
(六)项目其他辅助工程
1、供水工程
2、供电工程
3、供暖工程
4、通信工程
5、其他
第六部分 光伏发电项目环保、节能与劳动安全方案
在项目建设中,必须贯彻执行国家有关环境保护、能源节约和职业安全方面的法规、法律,对项目可能造成周边环境影响或劳动者健康和安全的因素,必须在可行性研究阶段进行论证分析,提出防治措施,并对其进行评价,推荐技术可行、经济,且布局合理,对环境有害影响较小的最佳方案。按照国家现行规定,凡从事对环境有影响的建设项目都必须执行环境影响报告书的审批制度,同时,在可行性研究报告中,对环境保护和劳动安全要有专门论述。
一、光伏发电项目环境保护
(一)项目环境保护设计依据
(二)项目环境保护措施
(三)项目环境保护评价
二、光伏发电项目资源利用及能耗分析
(一)项目资源利用及能耗标准
(二)项目资源利用及能耗分析
三、光伏发电项目节能方案
(一)项目节能设计依据
(二)项目节能分析
四、光伏发电项目消防方案
(一)项目消防设计依据
(二)项目消防措施
(三)火灾报警系统
(四)灭火系统
(五)消防知识教育
五、光伏发电项目劳动安全卫生方案
(一)项目劳动安全设计依据
(二)项目劳动安全保护措施
第七部分 光伏发电项目组织和劳动定员
在可行性研究报告中,根据项目规模、项目组成和工艺流程,研究提出相应的企业组织机构,劳动定员总数及劳动力来源及相应的人员培训计划。
一、光伏发电项目组织
(一)组织形式
(二)工作制度
二、光伏发电项目劳动定员和人员培训
(一)劳动定员
(二)年总工资和职工年平均工资估算
(三)人员培训及费用估算
第八部分 光伏发电项目实施进度安排
项目实施时期的进度安排是可行性研究报告中的一个重要组成部分。项目实施时期亦称投资时间,是指从正式确定建设项目到项目达到正常生产这段时期,这一时期包括项目实施准备,资金筹集安排,勘察设计和设备订货,施工准备,施工和生产准备,试运转直到竣工验收和交付使用等各个工作阶段。这些阶段的各项投资活动和各个工作环节,有些是相互影响的,前后紧密衔接的,也有同时开展,相互交叉进行的。因此,在可行性研究阶段,需将项目实施时期每个阶段的工作环节进行统一规划,综合平衡,作出合理又切实可行的安排。
一、光伏发电项目实施的各阶段
(一)建立项目实施管理机构
(二)资金筹集安排
(三)技术获得与转让
(四)勘察设计和设备订货
(五)施工准备
(六)施工和生产准备
(七)竣工验收
二、光伏发电项目实施进度表
三、光伏发电剂项目实施费用
(一)建设单位管理费
(二)生产筹备费
(三)生产职工培训费
(四)办公和生活家具购置费
(五)其他应支出的费用
第九部分 光伏发电项目财务评价分析
一、光伏发电项目总投资估算
图:项目总投资估算体系
二、光伏发电项目资金筹措
一个建设项目所需要的投资资金,可以从多个来源渠道获得。项目可行性研究阶段,资金筹措工作是根据对建设项目固定资产投资估算和流动资金估算的结果,研究落实资金的来源渠道和筹措方式,从中选择条件优惠的资金。可行性研究报告中,应对每一种来源渠道的资金及其筹措方式逐一论述。并附有必要的计算表格和附件。可行性研究中,应对下列内容加以说明:
(一)资金来源
(二)项目筹资方案
三、光伏发电项目投资使用计划
(一)投资使用计划
(二)借款偿还计划
四、项目财务评价说明&财务测算假定
(一)计算依据及相关说明
(二)项目测算基本设定
五、光伏发电项目总成本费用估算
(一)直接成本
(二)工资及福利费用
(三)折旧及摊销
(四)工资及福利费用
(五)修理费
(六)财务费用
(七)其他费用
(八)财务费用
(九)总成本费用
六、销售收入、销售税金及附加和增值税估算
(一)销售收入
(二)销售税金及附加
(三)增值税
(四)销售收入、销售税金及附加和增值税估算
七、损益及利润分配估算
八、现金流估算
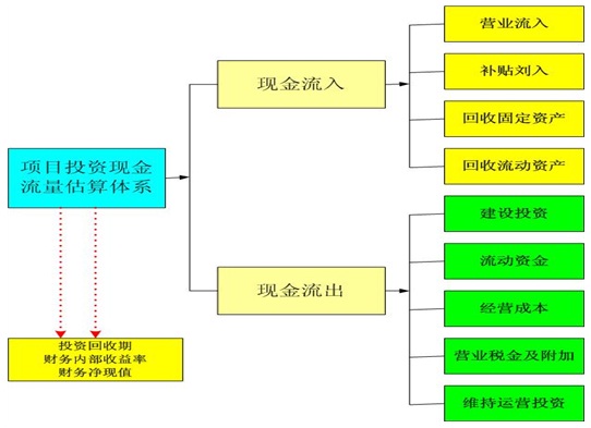
(一)项目投资现金流估算
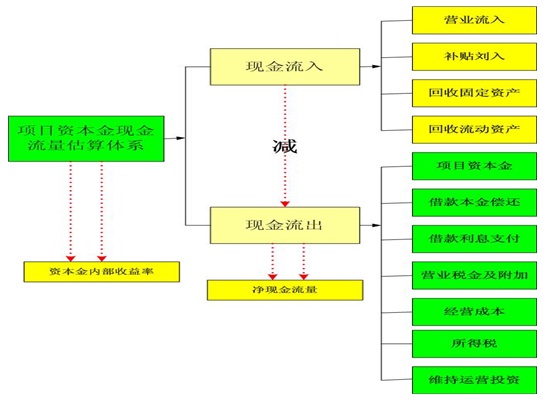
(二)项目资本金现金流估算
九、不确定性分析
在对建设项目进行评价时,所采用的数据多数来自预测和估算。由于资料和信息的有限性,将来
的实际情况可能与此有出入,这对项目投资决策会带来风险。为避免或尽可能减少风险,就要分析不
确定性因素对项目经济评价指标的影响,以确定项目的可靠性,这就是不确定性分析。
根据分析内容和侧重面不同,不确定性分析可分为盈亏平衡分析、敏感性分析和概率分析。在可
行性研究中,一般要进行的盈亏平衡平分析、敏感性分配和概率分析,可视项目情况而定。
(一)盈亏平衡分析
(二)敏感性分析
第十部分 光伏发电项目财务效益、经济和社会效益评价
在建设项目的技术路线确定以后,必须对不同的方案进行财务、经济效益评价,判断项目在经济上是否可行,并比选出优秀方案。本部分的评价结论是建议方案取舍的主要依据之一,也是对建设项目进行投资决策的重要依据。本部分就可行性研究报告中财务、经济与社会效益评价的主要内容做一概要说明
一、财务评价
财务评价是考察项目建成后的获利能力、债务偿还能力及外汇平衡能力的财务状况,以判断建设
项目在财务上的可行性。财务评价多用静态分析与动态分析相结合,以动态为主的办法进行。并用财
务评价指标分别和相应的基准参数——财务基准收益率、行业平均投资回收期、平均投资利润率、投
资利税率相比较,以判断项目在财务上是否可行。
(一)财务净现值
财务净现值是指把项目计算期内各年的财务净现金流量,按照一个设定的标准折现率(基准
收益率)折算到建设期初(项目计算期第一年年初)的现值之和。财务净现值是考察项目在其计
算期内盈利能力的主要动态评价指标。
如果项目财务净现值等于或大于零,表明项目的盈利能力达到或超过了所要求的盈利水平,
项目财务上可行。

(二)财务内部收益率(FIRR)
财务内部收益率是指项目在整个计算期内各年财务净现金流量的现值之和等于零时的折现
率,也就是使项目的财务净现值等于零时的折现率。
财务内部收益率是反映项目实际收益率的一个动态指标,该指标越大越好。
一般情况下,财务内部收益率大于等于基准收益率时,项目可行。

(三)投资回收期Pt
投资回收期按照是否考虑资金时间价值可以分为静态投资回收期和动态投资回收期。以动态
回收期为例:
(l)计算公式
动态投资回收期的计算在实际应用中根据项目的现金流量表,用下列近似公式计算:
Pt=(累计净现金流量现值出现正值的年数-1)+上一年累计净现金流量现值的绝对值/出现
正值年份净现金流量的现值
(2)评价准则
1)Pt≤Pc(基准投资回收期)时,说明项目(或方案)能在要求的时间内收回投资,是可
行的;
2)Pt>Pc时,则项目(或方案)不可行,应予拒绝。
(四)项目投资收益率ROI
项目投资收益率是指项目达到设计能力后正常年份的年息税前利润或营运期内年平均息税前
利润(EBIT)与项目总投资(TI)的比率。总投资收益率高于同行业的收益率参考值,表明用总
投资收益率表示的盈利能力满足要求。

ROI≥部门(行业)平均投资利润率(或基准投资利润率)时,项目在财务上可考虑接受。
(五)项目投资利税率
项目投资利税率是指项目达到设计生产能力后的一个正常生产年份的年利润总额或平均年利
润总额与销售税金及附加与项目总投资的比率,计算公式为:
投资利税率=年利税总额或年平均利税总额/总投资×100%
投资利税率≥部门(行业)平均投资利税率(或基准投资利税率)时,项目在财务上可考虑
接受。
(六)项目资本金净利润率(ROE)
项目资本金净利润率是指项目达到设计能力后正常年份的年净利润或运营期内平均净利润
(NP)与项目资本金(EC)的比率。

项目资本金净利润率高于同行业的净利润率参考值,表明用项目资本金净利润率表示的盈利
能力满足要求。
(七)项目测算核心指标汇总表
二、国民经济评价
国民经济评价是项目经济评价的核心部分,是决策部门考虑项目取舍的重要依据。建设项目国民
经济评价采用费用与效益分析的方法,运用影子价格、影子汇率、影子工资和社会折现率等参数,计
算项目对国民经济的净贡献,评价项目在经济上的合理性。国民经济评价采用国民经济盈利能力分析
和外汇效果分析,以经济内部收益率(EIRR)作为主要的评价指标。根据项目的具体特点和实际需要
也可计算经济净现值(ENPV)指标,涉及产品出口创汇或替代进口节汇的项目,要计算经济外汇净现
值(ENPV),经济换汇成本或经济节汇成本。
三、社会效益和社会影响分析
在可行性研究中,除对以上各项指标进行计算和分析以外,还应对项目的社会效益和社会影响进
行分析,也就是对不能定量的效益影响进行定性描述。
第十一部分 光伏发电项目风险分析及风险防控
一、建设风险分析及防控措施
二、法律政策风险及防控措施
三、市场风险及防控措施
四、筹资风险及防控措施
五、其他相关粉线及防控措施
第十二部分 光伏发电项目可行性研究结论与建议
一、结论与建议
根据前面各节的研究分析结果,对项目在技术上、经济上进行全面的评价,对建设方案进行总结,提出结论性意见和建议。主要内容有:
1、对推荐的拟建方案建设条件、产品方案、工艺技术、经济效益、社会效益、环境影响的结论性意见
2、对主要的对比方案进行说明
3、对可行性研究中尚未解决的主要问题提出解决办法和建议
4、对应修改的主要问题进行说明,提出修改意见
5、对不可行的项目,提出不可行的主要问题及处理意见
6、可行性研究中主要争议问题的结论
二、附件
凡属于项目可行性研究范围,但在研究报告以外单独成册的文件,均需列为可行性研究报告的附件,所列附件应注明名称、日期、编号。
1、项目建议书(初步可行性报告)
2、项目立项批文
3、 厂址选择报告书
4、 资源勘探报告
5、 贷款意向书
6、环境影响报告
7、 需单独进行可行性研究的单项或配套工程的可行性研究报告
8、需要的市场预测报告
9、引进技术项目的考察报告
10、 引进外资的名类协议文件
11、其他主要对比方案说明
12、其他
三、附图
1、 厂址地形或位置图(设有等高线)
2、 总平面布置方案图(设有标高)
3、 工艺流程图
4、 主要车间布置方案简图
5、 其它
-----------------------------------------------------------------------------
如果需要定制报告内容,请您联系咨询师了解详情:欢迎来电咨询:180-0371-3827(赵工),157-3711-0787(于工)微信同号。可提供正规咨询合同、发票等。

专业编写下列类型的可行性研究报告、项目建议书、项目申请报告具体包括:
1. 用于报送国家发改委立项、核准或备案的可行性研究报告、项目建议书、项目申请报告 。
2. 用于银行贷款的可行性研究报告、项目建议书、资金申请报告。
3. 用于融资、对外招商合作的可行性研究报告。
4. 用于申请国家政策资金的可行性研究报告。
5. 用于IPO上市募投的可行性研究报告。
6. 用于园区评价定级的立项报告及可行性研究报告。
7. 用于企业工程建设指导的可行性研究报告。
8. 用于企业申请政府补贴的可行性研究报告
亿升工程咨询拥有一支专业、经验丰富的项目投融资咨询团队。同时我们还具有丰富的项目可行性研究报告、项目建议书、项目申请报告、资金申请报告、规划设计、节能评估报告、社会稳定风险评估报告等项目经验。
上一篇:休闲山庄项目可行性研究报告
下一篇:厂房建设项目可行性研究报告
扫一扫
添加微信
新半岛官方网站版权所有 备案号:豫ICP备2020026163号